主控制阀也称为主控阀或主阀,它的作用是按操作者的指令将泵排出的压力油提供到各执行元件,使挖掘机完成各种动作。主控阀是个复杂的液压元件,现就几种典型的主控阀加以说明。
1.U28阀
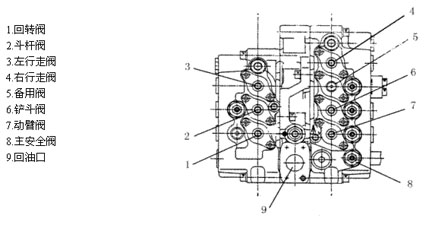
U28阀是日本东芝公司生产的专用于20—3t的挖掘机上。其外形见图3—32

图3—32U28阀外形图
该阀是一组多路阀,阀体分左,中,右三片,用螺栓紧密相联。左片是一组三联阀(上图中1,2,3号阀),中间片是油道,右片是一组四联阀(上图中4,5,6,7号阀)。
该阀具有如下功能:
(1)单独动臂提升时双泵合流供油,提高动臂提升速度.(只在动臂提升时)
(2)斗杆单独动作时双泵台流供油,加快斗杆动作速度。
(3)动臂优先,动臂与其他动作同时进行时,动臂的动作将优先保证。
(4)回转优先,回转与斗杆同时动作时,回转将优先保证。
(5)负流量控制,给主泵提供一个负流量信号,使阀杆在中位时,主泵排量变为最小。
(6)直线行走,当挖掘机前进或后退时可同时作其他动作,以保证特殊工况的需要。
(7)可配置电传感器,以满足电控的需要。
(A)液压系统符号


图中下面油口中,两个P1分别与两个主泵的出油口相接,是主进油口P2~口P3用油管连接,作为斗杆合流时的辅助进油。
b口与上面b口(左罗辑阀出口)用油管连接。
C口与动臂阀伺服油a1口相连,作为动臂合流的信号。
R口是主回油,接液压油散热器,然后回油箱。
a口与上面a口(右罗辑阀出口)用油管连接。
Py1和Py2与左,右行走操纵阀(脚踏阀)的出油连接,使行走增压。
上面油口fL和fR分别与两个主泵的负流量控制接口相接。
G口作为信号输出可作他用,如接压力传感器等。
当各阀杆在中立位置时(无操作时),左路P1通过三组阀后,推开罗辑阀2,经过负流量阀3进入回油道,从主回油口R回油箱。右路P1通过四组阀后,推开罗辑阀,经过负流量阀进入回油道,从主回油口R回油箱。
此时,两个负流量阀接口fL和fR分别有压力信号输出到主泵的调节器,使主泵排量减小。这是阀杆全部处于中立位置时油的流向。如果阀杆移动将有下面的情况。
1.回转阀(左片下面)移动时,假设a1口进伺服油,推动阀杆向右移位,P1的中路油被切断,而旁路油推开单向阀进入A1口,油从A1口流出进入回转马达。由回转马达流回的油经B1口从该阀的回油口流入回油道。此时,这一路油被引入执行元件回转马达而使挖掘机回转,上面的两组阀没有油通过,所以,负流量输出口fL没有压力输出,主油泵排量变大。
2.斗杆阀(左片中间一组)移动时,假设a2进伺服油,推动阀杆向右移位,P1的中路油被切断,而旁路油推开单向阀进入A2口,油从A2口流出进入斗杆油缸大腔。由斗杆油缸小腔流回的油经B2口从该阀的回油口流入回油道。此时,这一路油被斗杆阀切断,上面的一组阀没有油通过(指到罗辑阀处没有油,经节流阀6来的并联油路的油在单向阀4处被断开)。所以,负流量输出口fL没有压力输出,主油泵排量变大。
当该阀杆向右移时,阀杆右端切断了控制油到回油道的通路(虚线,从a口来的油,即从右片阀的罗辑阀出口a经外接管道进入下面a口)。使右片阀的罗辑阀出口a被堵截,右面主泵压力油从罗辑阀心小孔进到该阀心上部,由于面积差的作用阀心被压住,使右路油不能从罗辑阀回油,强行使右路油经单向阀8进入斗杆阀,实现了左右两路油都进入斗杆阀,即双泵合流。
当伺服油进入b2,推动阀杆向左移时,主泵的油经B2进入斗杆缸小腔,而大腔经A2回油,其他情况相同,仍是双泵合
流。
在A2,B2的油路上装有过载溢流阀,它们的调定压力高于主安全阀,它们的作用是在该阀中位时,由外部的力使该油缸压力过高时此溢流阀泄油以保护油缸。而在油缸吸空时,如斗杆快速下降,斗杆油缸大腔需快速进油,如果双泵合流仍供不上时,油缸将吸空压力变低,此时过载溢流阀从回油路向油缸补油,避免油缸吸空。
3.左行走阀(左片上面)在中位时,A3,B3两腔相通(Y型阀)并与回油相通,行走马达不制动(机械制动)。当a3进伺服油阀杆向右移位时,压力油经单向阀4从A3口进入马达。B3口回油,罗辑阀没有油流入,负流量输出没有压力,主泵排量变大。(由此可知,凡是有一个阀杆不在中位,都没有负流量压力信号输出,主泵流量变大。当阀杆稍开或半开,则有负流量信号,起油泵的调速作用。此点以后不再说明。)当b3进伺服油阀杆向左移位时,变成B3口出油,A3口回油。其他情况相同。右片阀最上面一组为右行走阀,其结构与作用和左行走阀相同。
为实现直线行走功能,设置了直线行走阀1,其工作情况如下:阀组从p1口引进了伺服泵的控制油,其压力一般为35kgf/cm2—40kgf/cm2,这个控制压力作用在直线行走阀1的右端,同时穿过右片阀的铲斗阀,动臂阀,经过中片后又穿过左片阀的斗杆阀和回转阀,最后进回油道。当铲斗,动臂,斗杆,回转任一个阀有动作(移位)时,这控制压力将不能通回油而升高压力,从而将推动直线行走阀1,使其向左移,此时两个行走阀的进油路连通,成为并联油路。只要有一个泵供油两边的行走可同时运行。而另一个泵的油可作其他动作,如动臂,斗杆等。即实现了直线行走功能。
4.右片设有备用阀,以便装其他工作装置时使用,如液压破碎器等。
5.铲斗阀动作情况与回转阀基本相同。
6.动臂阀(右片下面),当a1口进伺服油时,阀杆向右移,右路主泵的压力油从A1口进动臂缸大腔,动臂缸小腔的回油从B1口经阀内油道回油。
a1口进伺服油的同时,C口也进伺服油(外接管路接通)并推动动臂合流阀上部的二位阀向左移,断开从单向阀来的左路泵的压力油,使左路泵的压力油推开罗辑阀7进入右路主油道,同时给动臂缸大腔进油。即双泵合流。(当动臂阀杆右移的同时,阀杆左端b口来的控制油被断开,左路罗辑阀b口因不能回油而使压力升高,罗辑阀关闭,左路油不能经罗辑阀及负流量控制阀回油只能经合流阀7进入右路实现合流。
7.阀组右下端Rs口也是回油口接回转马达回油口,作为回转马达的回油或补油。
1.行走直线阀(图3—34中的1)见图3—35

图3—35,3—36行走直线阀
1.堵头2弹簧30形圈4阀芯(图3-35)
当控制油有压力时(伺服油压力)推动阀芯4向左移,使右路油与左路油沟通,以保证直线行走。
2.罗辑阀(图3—34中的2)见图3—36
1接头(图3—34中罗辑阀b口)2挡圈30形圈4弹簧5.阀芯
当b口未被切断时主油道的油通过阀芯4的节流孔经b口以及管道,进入右片阀下面的b口,再经动臂阀杆左端油道回油。(见图3—34)此时由节流孔压差的作用,节流孔下面的压力大,推动阀芯5压缩弹簧4,使阀芯向上移动,打开主油道与回油道的通路,此时大量的油经回油道回油。
当b口的油被动臂阀杆的移动而切断时,节流口没有油流过,也就没有压差,也就是阀芯5上下端压差为0,但阀芯5上端面积大总有个向下的力,使阀芯5封住主油道与回油道的通路,当主油路的压力越大封堵力越大,所以能迫使左路油经合流阀7进入右路与右路油合流后进入动臂缸大腔。
3负向流量信号阀(图3—34中的3)见图3—37

1阀芯20形圈3弹簧4接头座5.垫片6.垫片7阀体
消息,港股开盘,恒生指数上涨0.63%,恒生科技指数上涨1.07%。生物医药股连日走强,有色金属...
2 0xa5b0...1d41:ETH最大多头通过三个地址分散消息,链上ETH最大多头通过三个地址分散做多,合计规模达1.44亿美元。其中,「bit关联巨鲸」...
3 马斯克诉OpenAI案法官当庭训话:管住你们消息,马斯克诉OpenAI案主审法官Gonzalez Rogers在周二开庭陈述前当庭警告双方,要求「管住你们...
4 美参议院否决限制特朗普对古巴动武决议消息,美国国会参议院于28日在程序性投票中否决了民主党人提出的一项限制总统战争权力的动...
5 美国国防部确认扩大对谷歌Gemini人工智能美国国防部的人工智能负责人确认,该部门正在扩大对谷歌Gemini人工智能模型的使用。...
6 Redstone推出结算层以解决DeFi借贷中的RWA流消息,Redstone推出了一种新的结算层,名为Redstone Settle,旨在解决去中心化金融借贷中快速清算...
7 阿联酋能源部长:退出欧佩克对市场影响消息,阿联酋能源部长苏海勒马兹鲁伊在接受媒体采访时表示,阿联酋选择此时退出石油输出...
8 CFTC起诉威斯康星州,捍卫预测市场监管权消息,美国商品期货交易委员会起诉威斯康星州,捍卫其对预测市场的监管权。威斯康星州成...
9 微策略CEO:若占1%信用市场,BTC价格将涨消息,微策略CEO Phong Le表示,如果能够占据300万亿美元信用市场的1%,将使比特币的资产管理规...
10 分析师:比特币因油价下跌回落至76000美消息,比特币因全球油供应担忧回落至76000美元以下,创近一周新低。TradingView数据显示,BTC...
成都来彰科技 蜀ICP备2025134723号-1
资讯来源互联网,如有版权问题请联系管理员删除。